某高压配电网设计

1.无需注册登录,支付后按照提示操作即可获取该资料.
2.资料以网页介绍的为准,下载后不会有水印.资料仅供学习参考之用.
密 惠 保
某高压配电网设计(开题报告,论文17000字)
摘要
随着时代的发展,电力工业在国家经济发展中的地位变得越来越重要。电网作为供电企业与用户联系的桥梁,用户对供电的可靠性与稳定性的要求不断提高。电网的设计规划作为电网建设的最关键的一步,必须高度重视。这里简单的说明了关于高压配电网设计的基本方法和大致过程。高压配电网的规划设计应依据原始资料中用户负荷的相关数据,各个配电变电所的供电厂的供电数据和地理位置做出与其相对应的功率平衡,确定各个变电所变压器的台数和主变压气的容量。根据掌握理论和经验设想出几种规划方案,通过比较,确定配电网供电电压,电网接线的方式以及导线截面。对系统进行电网的功率分布以及电压计算。评定接线方案。从以下几点:1、按导线的经济截面选择导线截面,按机械强度的要求、载流量大小和电晕情况进行导线校验,确定每段导线的型号。2、从各个方案中线路的电能损耗、投资费用等情况进行经济比较,评定所选接线方案。3、对方案进行手工潮流计算。根据以上三点选出最佳方案,对最佳方案潮流分布计算,根据结果对最佳方案校验调压。并给出所选方案的潮流图。
关键词:高压配电网 潮流计算 接线方案 调压措施
[来源:http://think58.com]
HIGH VOLTAGE DISTRIBUTION
NETWORK DESIGN
ABSTRACT
With the role of power in national economic development becomes ever more important, power grid construction is becoming increasingly important. Power supply enterprises as a bridge contact with the user, the user requirements for the reliability and stability of the power supply continues to increase. Power grid construction design as the most important part, must be given high priority. Brief introduction of high voltage distribution grid design process and methods. High voltage distribution network should be designed according to user loads the relevant information, each distribution substation location and existing power plants to make electricity supply corresponds to the power balance, determine the capacity of each main transformer substations and transformers several. Envisaged based on existing knowledge and experience of several design alternatives, by comparison, to determine the distribution network supply voltage, power wiring and wire cross-section manner. The system voltage power distribution and grid computing. Evaluation wiring scheme. From the following points: first, according to the economic cross-section to select leads, carrying capacity, mechanical strength, etc. by check wire, wire determine the segment models. second, in terms of energy loss programs line, the line investment economic comparative evaluation selected wiring scheme. third, the selected program flow calculations under normal circumstances, the method of calculation of this process manually load flow calculation. Integrated, these three aspects to determine the best solution, the best solution is selected. Finally, according to current calculations required to determine the scheme regulator, the regulator selected program. Given flow diagram of the selected program. [资料来源:http://THINK58.com]
Key words: high voltage distribution network; power flow calculation; wiring scheme ; pressure regulating measures
[资料来源:www.THINK58.com]

目录
摘要 I
ABSTRACT II
1.1 高压配电网设计概述 1
1.1.1高压配电网的背景 1
1.1.2 配电网规划研究的意义 1
1.2原始资料 1
1.3主要内容 3
第二章 高压配电网的有功功率平衡计算 5
2.1 有功平衡计算的目的 5
2.2 电力负荷的分析 5
2.2.1 用电量和用电负荷的计算 5
2.2.2发电负荷计算和系统供电负荷 6
2.2.3 有功平衡计算的内容和方法 6 [资料来源:www.THINK58.com]
2.3 电网有功功率平衡计算【11】 8
2.3.1 在最大负荷情况下的发电负荷 8
2.3.2 在最小负荷情况下的的发电负荷 8
2.4无功功率平衡 9
第三章 配电网的电压等级选择及接线方式的拟定 10
3.1 输电线路电压等级的确定【14】 10
3.2 电力网接线方案的选择 11
3.2.1 接线形式 11
3.2.2接线方案的选择依据 12
3.2.3 配电网接线方案初步比较 15
3.2.4 均一网假设比较 15
3.3 导线截面积的选择 20
3.3.1选择导线截面积的方法 21
3.3.2 按照经济电流密度来选择导线截面 21
3.4 导线截面计算 23
3.4.1各个负荷曲线的最大负荷利用小时数Tmax。 23
3.4.2 确定初步方案的导线截面积 23
3.5导线校验 26
3.5.1 根据机械强度校验导线截面积 26
3.5.2根据电晕校验导线截面积 27
3.5.3根据允许载流量校验导线截面积 27
3.5.4根据电压损耗来校验导线的截面积 30
3. 6技术经济比较 32
第四章 主变压器的选择 34
4.1 主变压器的选择 34
4.2 主变压器容量和台数的选择原则 34
4.3 计算变压器容量并确定主变的台数 35
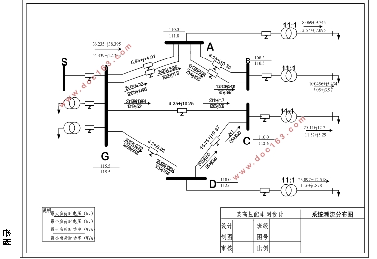
第五章 潮流计算 37
5.1潮流计算的简述 37
5.2 辐射形网络潮流分布的计算原理 37
5.3 闭式网络潮流分布的计算原理 38
5.4线路的功率损耗和电压降落 39
5.5 潮流分布计算 40
5.5.1输电线路各参数的计算 40
5.5.2各变压器等值参数计算 41
5.5.3各变压器功率损耗计算: 42
5.5.4 计算变压器损耗 42
5.5.5 潮流计算: 43 [资料来源:http://THINK58.com]
第六章 电压调整 56
6.1 电力系统的调压措施 56
6.2 变压器的调压计算 56
6.2.1 最大运行方式下各变电所电压 56
6.2.2 最小运行方式下各变电所电压 57
总结 58
参考文献: 59
附录 61
